ECOTTER 數顯壓力表有開關量型、模擬量型、和通訊485型的產品可以選擇,其中通訊485型的壓力表功能最為強大,它可以在成功和上位機連接后,可以使用通訊485功能對壓力表進行設置,無需人工操作。
通訊功能可以代替人工操作,避免了操作工人的誤操作,如用觸摸屏與壓力表通訊生成一鍵設置功能。而且這樣的操作可以避免壓力表安裝位置不方便操作的問題。
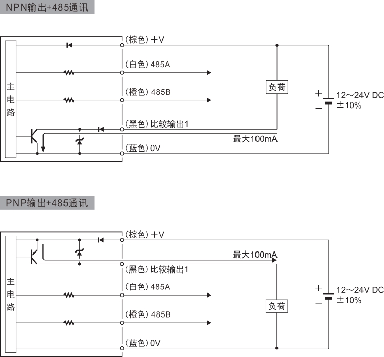
通訊485型壓力表還可以節省IO。上位機的IO有限,而如果控制得壓力表太多就會出現IO不夠用的問題,通訊485功能多臺安裝只需要兩個IO口,即485A和485B,區分各臺壓力表的數據可以通過壓力表的通訊地址(ID),則無需因為IO不足的問題增加上位機。

